Есть в наличии
НовосибирскБарнаул
МС-ПИ повторитель интерфейса (10 шт/уп) Рубеж; для использования с приборами «Рубеж-2АМ», «Рубеж 2ОП», «Рубеж-4А», ППКПУ серии «Водолей»; удлинение интерфейса RS-485 и обмен информацией между ПкП и компьютером; работа перекрестных связей в одной сети RS-485; светодиодная индикация; 7 модулей в сети; 10- 14 В; 0 +40 °С; 125х78х37 мм; 200 г.
8 574 руб.
В корзину
Купить в 1 клик
Есть в наличии
НовосибирскБарнаулБийскКемеровоКрасноярскИркутскМосква
МДУ-1С-R3 модуль управления клапаном дымоудаления (8 шт/уп) Рубеж; подключение всех основных типов приводов; передача информации в ПкП; контроль на обрыв цепи до концевых выключателей; контроль на обрыв и КЗ цепей внешних кнопок; светодиодная индикация; 1 клапан; нагрузочная способность 24 В DC, 5 А или 230 В AC, 5 А; питание от АЛС 24-36 В; -25 +60°С; 108х170х42 мм; 210 г.
4 150 руб.
В корзину
Купить в 1 клик
Есть в наличии
НовосибирскБарнаулБийскКемеровоКрасноярскИркутскМосква
МПТ-1-R3 адресный модуль управления пожаротушением (8 шт/уп) Рубеж; конфигурация через ПкП/ПО ОПС «FireSec»; управление автоматическими устройствами пожаротушения по командам; возможность подключения двух шлейфов сигнализации; формирование временной задержки перед включением АУП; контроль открытия дверей, выхода огнетушащего вещества, выходных/входных цепей на обрыв и КЗ; светодиодная индикация; два независимых ввода питания; АЛС гальванически развязаны; 10,5 -28,5 В; 30 ШС; 4 ЭДУ-ПТ; -25 +60°С; 170х108х42 мм; 220г.
7 394 руб.
В корзину
Купить в 1 клик
Есть в наличии
Москва
МДУ-1 прот. R3 модуль управления клапаном дымоудаления (8 шт/уп) Рубеж; подключение всех основных типов приводов; передача информации в ПкП; контроль на обрыв цепи до концевых выключателей; контроль на обрыв и КЗ цепей внешних кнопок; светодиодная индикация; 1 клапан; нагрузчная способность 24 В DC, 2 А или 230 В AC, 0,25 А; питание от АЛС 24-36 В; -25 +60°С; 108*170*42 мм; 210 г.
4 834 руб.
В корзину
Купить в 1 клик
Есть в наличии
НовосибирскБарнаулБийскКемеровоКрасноярскИркутскМосква
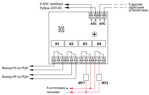
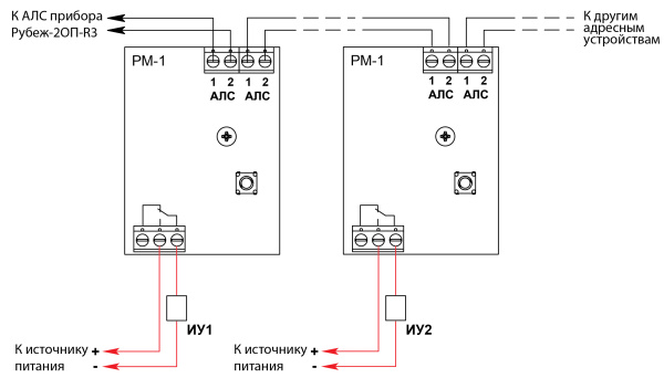
РМ-1С-R3 адресный релейный модуль силовой (10 шт/уп) Рубеж; конфигурация с компьютера/ПкП; обеспечивает подключение любых исполнительных устройств АСУТП; светодиодная индикация; питание и передача сигналов по униполярной линии связи; включение по событиям; питание от АЛС 24-36 В; 0,4 мА; -25 до +55°С; 84*125*37 мм; 100г.
2 994 руб.
В корзину
Купить в 1 клик
Есть в наличии
НовосибирскБарнаулБийскКемеровоКрасноярскИркутскМосква
РМ-4К-R3 адресный релейный модуль (8 шт/уп) Рубеж; 4 выхода; светодиодная индикация; возможность установки на DIN-рейку; комплектуется 4-мя УПН; 10,5- 28,5 В; 180 мкА; -25 +55°С; 125х78х37 мм; 150г.
4 672 руб.
В корзину
Купить в 1 клик
Есть в наличии
НовосибирскБарнаулБийскКемеровоКрасноярскИркутскМосква
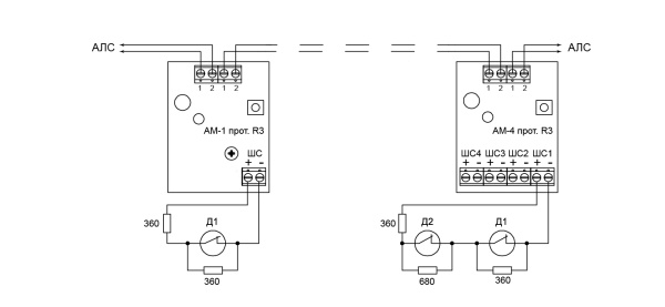
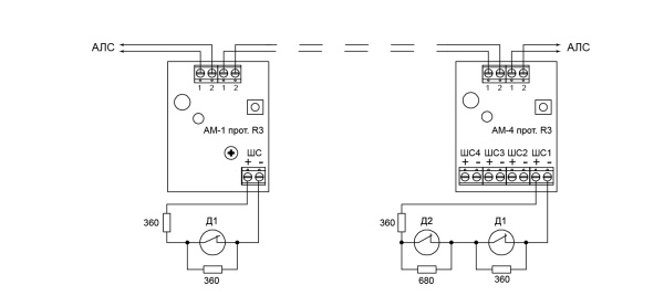
АМ-1-R3 (корпус-мини) адресная метка для получения извещений (360 шт/уп) Рубеж; контроль неисправностей линии связи; подача извещения о событии; возможность установки на DIN-рейку; 1 линия контроля; питание от АЛС 24-36В; 0,18 мА; -25 +60°С; 51х51х24 мм; 30 г.
942 руб.
В корзину
Купить в 1 клик
Есть в наличии
НовосибирскБарнаулБийскКемеровоКрасноярскИркутскМосква
РМ-1-R3 адресный релейный модуль (40 шт/уп) Рубеж; конфигурация с компьютера/ПкП; обеспечивает подключение любых исполнительных устройств АСУТП; светодиодная индикация; питание и передача сигналов по униполярной линии связи; включение по событиям; питание от АЛС 24-36 В; 0,18 мА; -25 до +55°С; 52*52*24 мм; 28 г.
1 503 руб.
В корзину
Купить в 1 клик
Есть в наличии
НовосибирскБарнаулБийскКемеровоКрасноярскИркутскМосква
АМ-4-R3 адресная метка (10 шт/уп) Рубеж; контроль неисправностей линии связи; подача извещения о событии; возможность установки на DIN-рейку; 4 линии контроля; питание от АЛС 24-36В; 0,38 мА; от -25 +60°С; 84х125х37 мм; 100 г.
1 683 руб.
В корзину
Купить в 1 клик
Есть в наличии
НовосибирскБарнаулКемеровоКрасноярскМосква
РМ-1К-R3 адресный релейный модуль (8 шт/уп) Рубеж; 1 выход; светодиодная индикация; возможность установки на DIN-рейку; комплектуется 1 УПН; 10,5- 28,5 В; 180 мкА; -25 +55°С; 125х78х37 мм; 150г.
3 108 руб.
В корзину
Купить в 1 клик
Есть в наличии
НовосибирскБарнаулБийскКемеровоКрасноярскИркутскМосква
ОПОП 124-R3 оповещатель охранно-пожарный комбинированный светозвуковой (20 шт/уп) Рубеж; обмен данными с ППКПУ по адресной линии связи; встроенный контроллер; питание от АЛС; 24-36В; 0,2-2,2 мА; 85 дБ; -25 +55°С; IP 41; 86х85х44 мм; 200г.
3 250 руб.
В корзину
Купить в 1 клик
Есть в наличии
НовосибирскБарнаулБийскКемеровоКрасноярскИркутскМосква
РМ-4-R3 адресный модуль релейный (10 шт/уп) Рубеж; конфигурация с компьютера/ПкП; обеспечивает подключение любых исполнительных устройств АСУТП; светодиодная индикация; питание и передача сигналов по униполярной линии связи; включение по событиям; питание от АЛС 24-36 В; 0,18 мА; -25 до +55°С; 84*125*37 мм; 100 г.
3 675 руб.
В корзину
Купить в 1 клик
Есть в наличии
Москва
АМП-2Ex прот.R3 адресная метка искробезопасная (20 шт/уп) Рубеж; входные искробезопасные электрические цепи уровня «iа» подгруппы IIС; маркировка взрывозащиты [Exiа]IIС; 10-14 В (20-28 В); 70 мА (40 мА) - 100 мА (55 мА); 220х125х55 мм; 500 г.
29 189 руб.
В корзину
Купить в 1 клик
Есть в наличии
НовосибирскБарнаулБийскКемеровоКрасноярскИркутскМосква
ИЗ-1-R3 изолятор шлейфа униполярный (360 шт/уп) Рубеж для «Рубеж-2ОП» прот. R3; разрыв цепи при КЗ; восстановление работоспособности АЛС после КЗ; светодиодная индикация; 2 двухконтактных клеммника; питание по АЛС; 0,5- 10 мА; 50 Ом; -25 +60°С; 52х52х24 мм; 28 г.
681 руб.
В корзину
Купить в 1 клик
Есть в наличии
НовосибирскБарнаулБийскКемеровоКрасноярскИркутскМосква
ОПОП 1-R3 "ВЫХОД" фон зеленый оповещатель охранно-пожарный световой (10 шт/уп) Рубеж; обмен данными с ППКПУ по АЛС; встроенный контроллер; простота установки и подключения; питание по АЛС; -25 +55°С; IP 41; ударопрочный полистирол; 100х300х20 мм; 250г.
1 613 руб.
В корзину
Купить в 1 клик
Есть в наличии
НовосибирскБарнаулБийскКемеровоКрасноярскИркутскМосква
ИО 10220-2 прот.R3 извещатель охранный магнитоуправляемый адресный (50 шт/уп) Рубеж; светодиодная индикация; возможность тестирования работоспособности;1 адрес в системе; питание от АЛС; 200 мкА; -30 +55°С; IP 41; 52х17х6 мм; 10 г.
629 руб.
В корзину
Купить в 1 клик
Есть в наличии
БарнаулКемерово
ИП 212/101-64-PR-R3 W1.02 извещатель пожарный комбинированный (20 шт/упак) Рубеж; измерение концентрации дыма; измерение температуры окружающей среды; расчет скорости изменения температуры; обработка результатов изменений; питание от АЛС; чувствительность от 0,05 до 0,20 дБ/м; -25 + 55°С; Ø94×58 мм; 120г.
2 139 руб.
В корзину
Купить в 1 клик
Есть в наличии
НовосибирскБарнаулБийскКемеровоКрасноярскИркутскМосква
УДП 513-11-R3 "ПУСК ПОЖАРОТУШЕНИЯ", цвет желтый (20 шт/уп) Рубеж; передает сообщение о событии на приемно-контрольный прибор при нажатии на приводной элемент УДП; светодиодная индикация; питание от АЛС; усилие нажатия на кнопку 25 Н; -40 +55°С; IP31; 88х85х46 мм; 150г.
1 195 руб.
В корзину
Купить в 1 клик
Есть в наличии
НовосибирскБарнаулБийскКемеровоКрасноярскИркутскМосква
МКД-2 прот.R3 модуль контроля доступа (8 шт/уп) Рубеж; питание кодонаборного устройства и/или считывателя; прием, преобразование кода со считывателя; управление исполнительным устройством по командам от АЛС; 10-14 В; 60 мА; 170х108х42 мм; 200 г.
11 103 руб.
В корзину
Купить в 1 клик
Есть в наличии
НовосибирскБарнаулБийскКемеровоКрасноярскИркутскМосква
ИО40920-2 прот.R3 извещатель охранный объемный оптико-электронный пассивный адресный (24 шт/уп) Рубеж; светодиодная индикация; угол обзора по горизонтали 110°, по вертикали 90°; питание от АЛС; 200мкА; режимы чувствительности: низкая, средняя, высокая; дальность действия, не более 12 м; -10 до +50°С; IP 41; 95х65х40 мм; 100 г.
2 228 руб.
В корзину
Купить в 1 клик

